| DIAGRAMAS - SISTEMA DE CARGA Y ARRANQUE - ISUZU 2007 - Mecanica Automotriz - INDICE |
Diagramas ISUZU : Carga y Arranque | Charging and Starting System: - Esquemas - Graphics 2007 - |
| Los Diagramas, listados abajo, se refieren unicamente al Circuito electrico que involucra: Alternador [Generador] y/o; Arrancador [Motor de arranque, Marcha, Starter] - ISUZU 2007 |
| ASCENDER | |
| 4.2L 6 CIL. ALTERNADOR | DIAGRAMA SISTEMA DE CARGA |
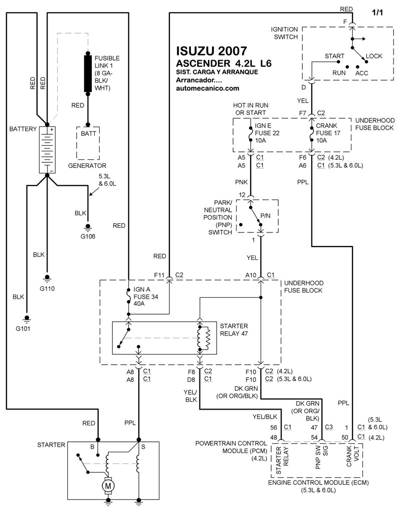
| 4.2L 6 CIL. ARRANCADOR T/A | DIAGRAMA SISTEMA DE ARRANQUE |
| I-290 | |
| 2.9L 4 CIL. ALTERNADOR | DIAGRAMA SISTEMA DE CARGA |
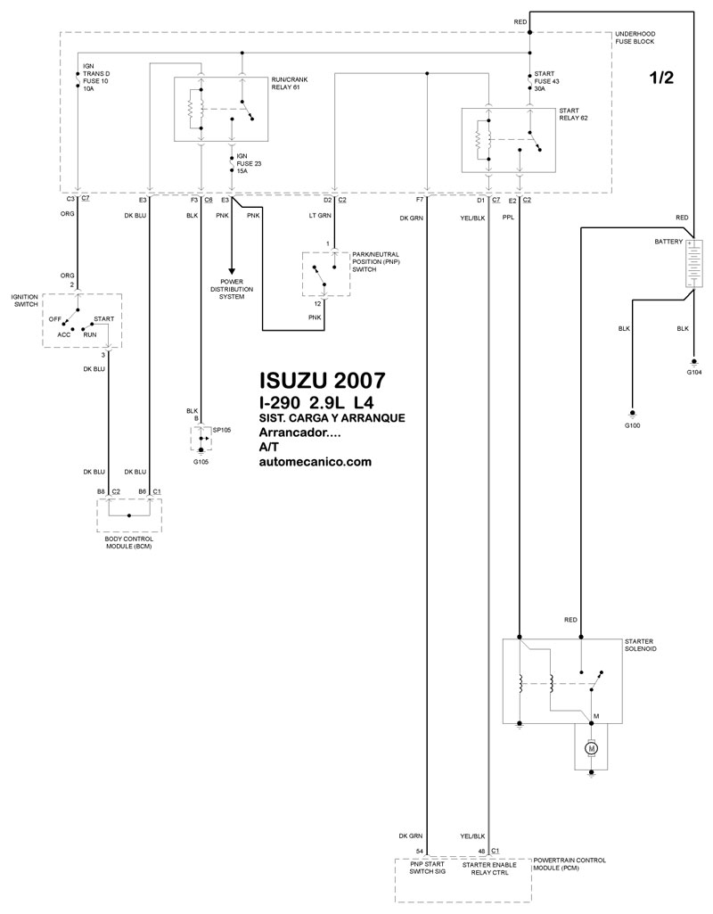
| 2.9L 4 CIL. ARRANCADOR T/A | DIAGRAMA SISTEMA DE ARRANQUE |
| 2.9L 4 CIL. ARRANCADOR T/M | DIAGRAMA SISTEMA DE ARRANQUE |
| I-370 | |
| 3.7L 5 CIL. ALTERNADOR | DIAGRAMA SISTEMA DE CARGA |
| 3.7L 5 CIL. ARRANCADOR T/A | DIAGRAMA SISTEMA DE ARRANQUE |
| Volver al indice principal |
