| CIRCUITO ELECTRICO - SISTEMA DE ENFRIAMIENTO DEL MOTOR - CHEVROLET - 2017 |
DIAGRAMAS: CHEVROLET - Cooling Fans system - 2017 - Mecanica Automotriz - |
|
Recuerde que el ventilador debe soplar hacia el motor ... [una conexion con
polaridad invertida hara que sople hacia el radiador]. Tome nota de lo siguiente: Con las excepciones del caso; por lo regular el sistema de enfriamiento; controla el funcionamiento de un ventilador [el mas grande] para soplar hacia el motor/transmision. Cuando se enciende el aire acondicionado [A/C]; el compresor que activa ese sistema, esfuerza al motor; por ello, el mecanismo de funcion, hace que se active el funcionamiento simultaneo de los dos ventiladores; para que el motor no se caliente mas alla de la tolerancia especificada. Algunos vehiculos tienen instalados 1 ventilador unico; pero con velocidades que se activan con el mismo objetivo. |
| Los Diagramas, listados abajo, se refieren unicamente al Circuito electrico que involucra: El abanico [Ventilador, Motoventilador, Fan. etc.] que en forma regular esta instalado al frente del vehiculo, pegado al radiador.- INDICE: CHEVROLET 2017 - |
| YEAR | MODELO | DIAG. ELECT. Ventilador - Abanico |
| BOLT EV: HYBRID | ||
| 2017 | ENO BATTERY EV - 1/4 | COOLING FANS SYSTEM |
| 2017 | ENO BATTERY EV - 2/4 | COOLING FANS SYSTEM |
| 2017 | ENO BATTERY EV - 3/4 | COOLING FANS SYSTEM |
| 2017 | ENO BATTERY EV - 4/4 | COOLING FANS SYSTEM |
| 2017 | CAMARO | |
| 2017 | 2.0L - 4 Cil. LTG | COOLING FANS SYSTEM |
| 2017 | 3.6L - V6 - Sin Y4Q | COOLING FANS SYSTEM |
| 2017 | 3.6L - V6 - Y4Q | COOLING FANS SYSTEM |
| 2017 | 3.6L - V6 - LGX - W/OUT Track | COOLING FANS SYSTEM |
| 2017 | 3.6L - V6 - LGX - W/Track | COOLING FANS SYSTEM |
| 2017 | 6.2L - V8 - SS - LT1 | COOLING FANS SYSTEM |
| CAPRICE | ||
| 2017 | 3.6L- V6 - LFX | COOLING FANS SYSTEM |
| 2017 | 6.0L- V8 - L77 | COOLING FANS SYSTEM |
| CITY EXPRESS: | ||
| 2017 | 2.0L- 4 Cil. LS | COOLING FANS SYSTEM |
| COLORADO | ||
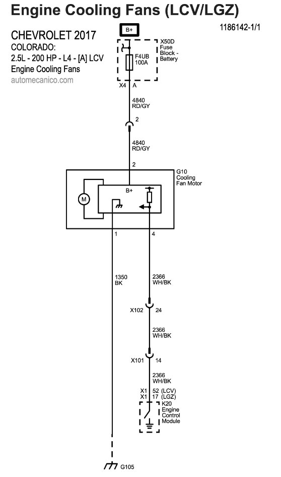
| 2017 | 2.5L - 4 Cil. LCV | COOLING FANS SYSTEM |
| 2017 | 2.8L - 4 Cil. Diesel | COOLING FANS SYSTEM |
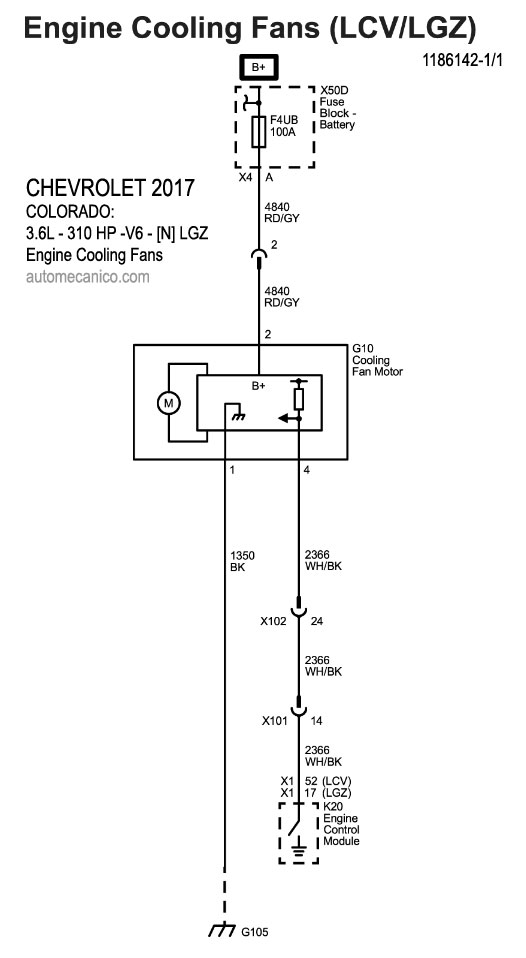
| 2017 | 3.6L - V6 - LGZ | COOLING FANS SYSTEM |
| CORVETTE | ||
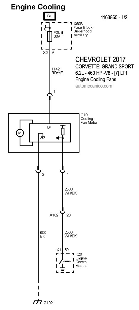
| 2017 | 6.2L - V8 Grand Sport - 1/2 | COOLING FANS SYSTEM |
| 2017 | 6.2L - V8 Grand Sport - 2/2 | COOLING FANS SYSTEM |
| CRUZE | ||
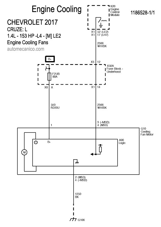
| 2017 | 1.4L - 4 Cil. LE2 | COOLING FANS SYSTEM |
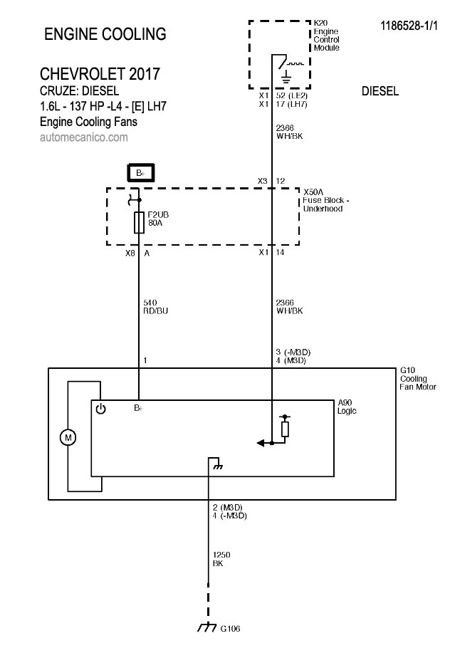
| 2017 | 1.6L - 4 Cil. Diesel | COOLING FANS SYSTEM |
| EXPRESS 2500 | ||
| 2017 | 2.8L - 4 Cil. Diesel | COOLING FANS SYSTEM |
| EXPRESS 3500 | ||
| 2017 | 2.8L - 4 Cil. Diesel | COOLING FANS SYSTEM |
| MALIBU | ||
| 2017 | 1.5L - 4 Cil. | COOLING FANS SYSTEM |
| 2017 | 1.8L - 4 Cil. Hybrid 1/1 | COOLING FANS SYSTEM |
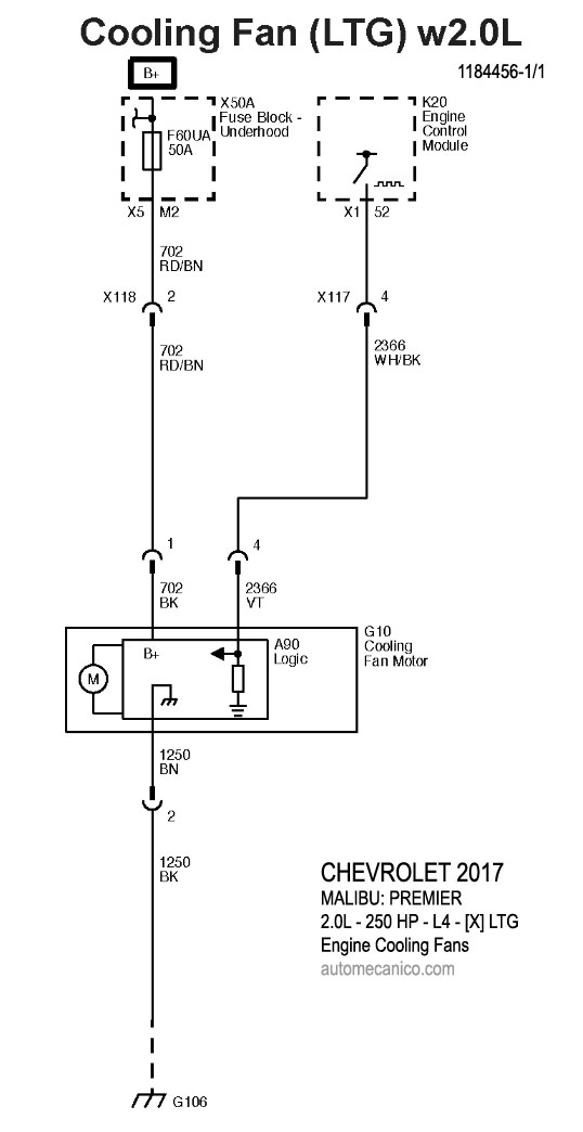
| 2017 | 2.0L - 4 Cil. LTG | COOLING FANS SYSTEM |
| SILVERADO 2500 HD - | ||
| 2017 | 4.3L - V6 - LV3 | COOLING FANS SYSTEM |
| 2017 | 5.3L - V8 - L83 | COOLING FANS SYSTEM |
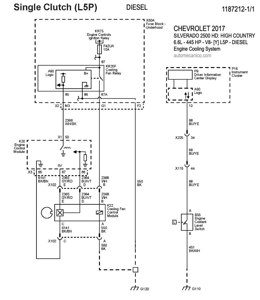
| 2017 | 6.6L - V8 - L5P - Diesel | COOLING FANS SYSTEM |
| SONIC | ||
| 2017 | 1.4L 4 Cil. LUV | COOLING FANS SYSTEM |
| 2017 | 1.8L 4 Cil. LWE | COOLING FANS SYSTEM |
| SPARK | ||
| 2017 | 1.4L - 4 Cil. - Engine Cooling - 1/2 | COOLING FANS SYSTEM |
| 2017 | 1.4L - 4 Cil. - Coolant Heater - 2/2 | COOLING FANS SYSTEM |
| SS | ||
| 2017 | 6.2L - V8 - 1/1 | COOLING FANS SYSTEM |
| TRAVERSE | ||
| 2017 | 3.8L - V6. - 1/1 | COOLING FANS SYSTEM |
| 2017 | TRAX | |
| 2017 | 1.4L - 4 Cil. - LUV - 1/1 | COOLING FANS SYSTEM |
| 2017 | 1.4L - 4 Cil. - 2HO - 1/1 | COOLING FANS SYSTEM |
| 2017 | VOLT: | |
| 2017 | 1.5L - 4 Cil. - 1/1 | COOLING FANS SYSTEM |
| Volver al indice 2017 |