| CIRCUITO ELECTRICO - SISTEMA DE ENFRIAMIENTO DEL MOTOR - GMC - 2017 |
DIAGRAMAS: GMC - Cooling Fans system - 2017 - Mecanica Automotriz - |
|
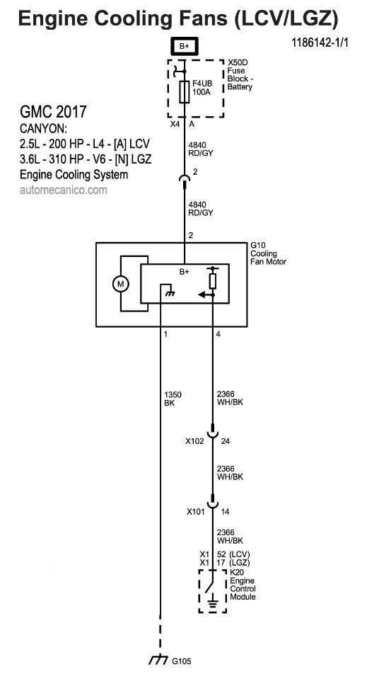
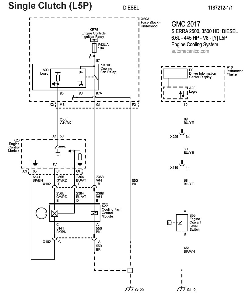
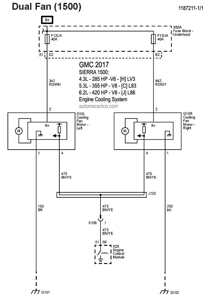
Recuerde que el ventilador debe soplar hacia el motor ... [una conexion con
polaridad invertida hara que sople hacia el radiador]. Tome nota de lo siguiente: Con las excepciones del caso; por lo regular el sistema de enfriamiento; controla el funcionamiento de un ventilador [el mas grande] para soplar hacia el motor/transmision. Cuando se enciende el aire acondicionado [A/C]; el compresor que activa ese sistema, esfuerza al motor; por ello, el mecanismo de funcion, hace que se active el funcionamiento simultaneo de los dos ventiladores; para que el motor no se caliente mas alla de la tolerancia especificada. Algunos vehiculos tienen instalados 1 ventilador unico; pero con velocidades que se activan con el mismo objetivo. |
| Los Diagramas, listados abajo, se refieren unicamente al Circuito electrico que involucra: El abanico [Ventilador, Motoventilador, Fan. etc.] que en forma regular esta instalado al frente del vehiculo, pegado al radiador.- INDICE: GMC 2017 - |
| YEAR | MODELO | DIAG. ELECT. Ventilador - Abanico |
| ACADIA | ||
| 2017 | 2.5L - 194 HP - 4 Cil. | COOLING FANS SYSTEM |
| 2017 | 3.6L - 310 HP - V6 | COOLING FANS SYSTEM |
| CANYON | ||
| 2017 | 2.5L - 200 HP - 4 Cil. | COOLING FANS SYSTEM |
| 2017 | 3.6L - 310 HP - V6 | COOLING FANS SYSTEM |
| CANYON DENALI - Diesel | ||
| 2017 | 2.8L - 181 HP - Diesel - 4 Cil. | COOLING FANS SYSTEM |
| SAVANA 2500, 3500 - Diesel | ||
| 2017 | 2.8L - 181 HP - Diesel - 4 Cil. | COOLING FANS SYSTEM |
| SIERRA 1500: | ||
| 2017 | 4.3L - 285 HP - V6 | COOLING FANS SYSTEM |
| 2017 | 5.3L - 355 HP - V8 | COOLING FANS SYSTEM |
| 2017 | 6.2L - 420 HP - V8 | COOLING FANS SYSTEM |
| SIERRA 2500, 3500 HD - Diesel | ||
| 2017 | 6.6L - V8 - Single Clutch - Diesel | COOLING FANS SYSTEM |
| Volver al indice 2017 |