| DIAGRAMAS - SISTEMA DE CARGA Y ARRANQUE - 1995 - Mecanica Automotriz - INDICE |
Diagramas ISUZU : Carga y Arranque | Charging and Starting System: - Esquemas - Graphics 1995 - |
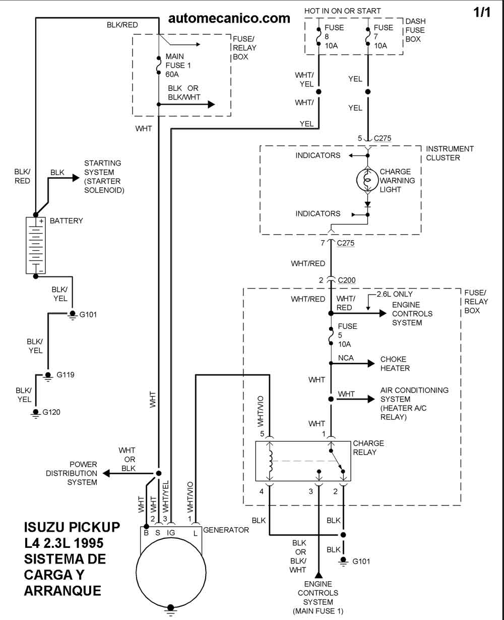
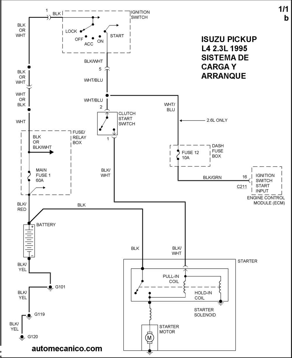
| Los Diagramas, listados abajo, se refieren unicamente al Circuito electrico que involucra: Alternador [Generador] y/o; Arrancador [Motor de arranque, Marcha, Starter] - INDICE: ISUZU - 1995 - |
| AŃO | Modelo | Alternador | Arrancador |
| 1995 | PICKUP 2.3L 4 CIL. | DIAG. SIST. DE CARGA | DIAG. SIST. DE ARRANQUE |
| 1995 | TROOPER 3.2L V6 CIL. T/A | DIAG. SIST. DE CARGA | DIAG. SIST. DE ARRANQUE |
| 1995 | TROOPER 3.2L V6 CIL. T/M | -00- | DIAG. SIST. DE ARRANQUE |
| Volver al listado principal |
