| DIAGRAMAS - SISTEMA DE CARGA Y ARRANQUE - 2005 - Mecanica Automotriz - INDICE |
Diagramas BMW : Carga y Arranque | Charging and Starting System: - Esquemas - Graphics 2005 - |
| Los Diagramas, listados abajo, se refieren unicamente al Circuito electrico que involucra: Alternador [Generador] y/o; Arrancador [Motor de arranque, Marcha, Starter] - INDICE: BMW - 2005 - |
| AŃO | Modelo | Alternador | Arrancador |
| 2005 | 760i - 6.0L V12 | SIST. DE CARGA | SIST. DE ARRANQUE |
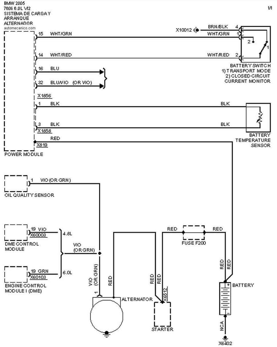
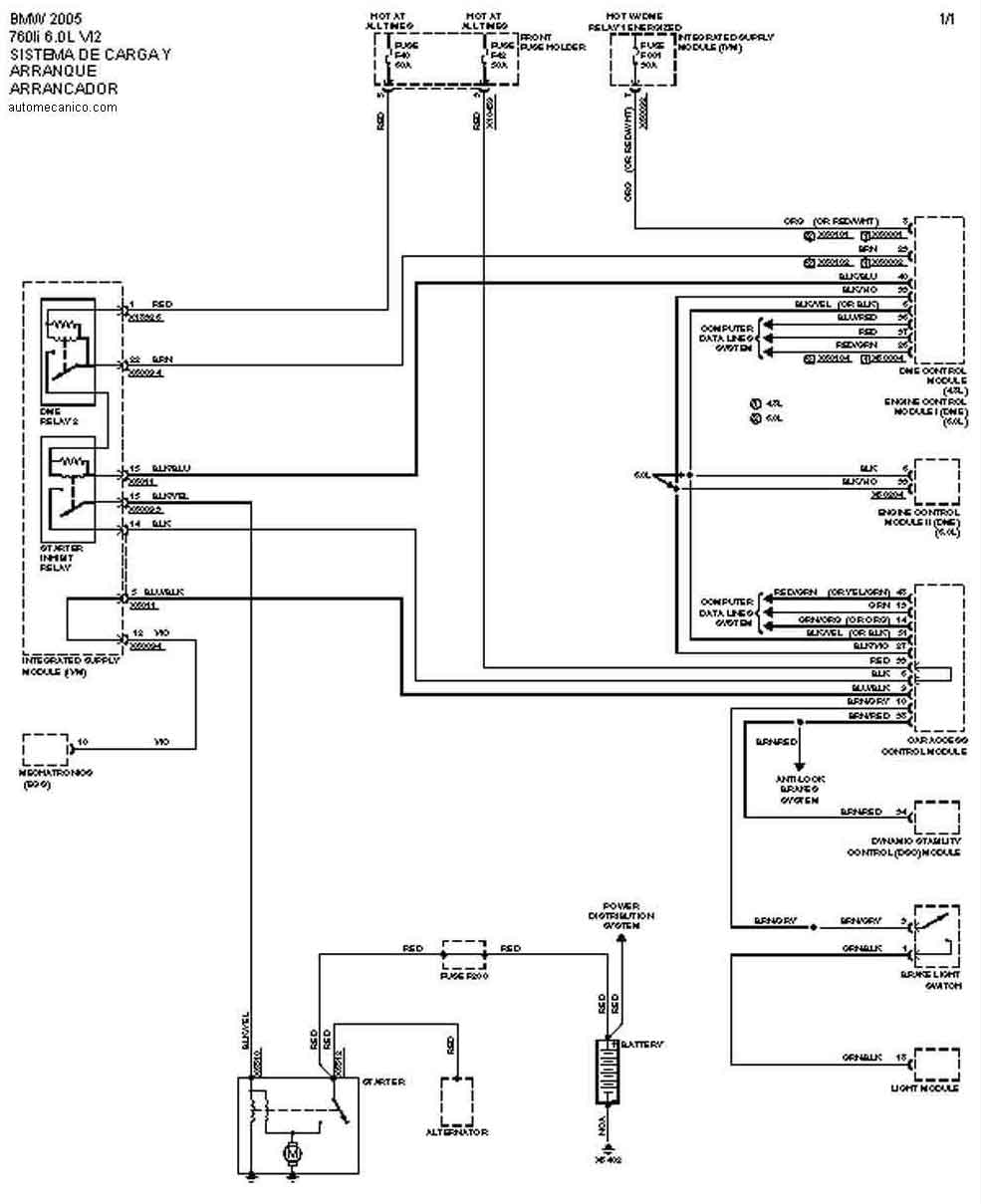
| 2005 | 760li - 6.0L V12 | SIST. DE CARGA | SIST. DE ARRANQUE |
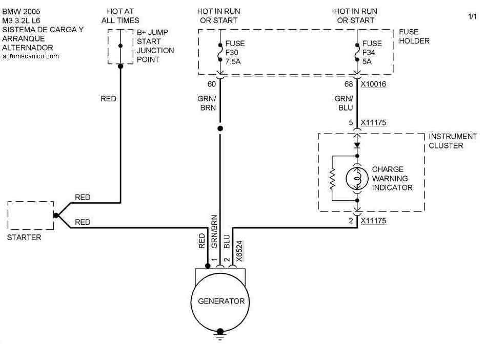
| 2005 | M3 -3 .2L L6 Cil. | SIST. DE CARGA | SIST. DE ARRANQUE |
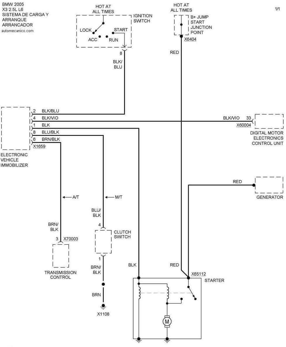
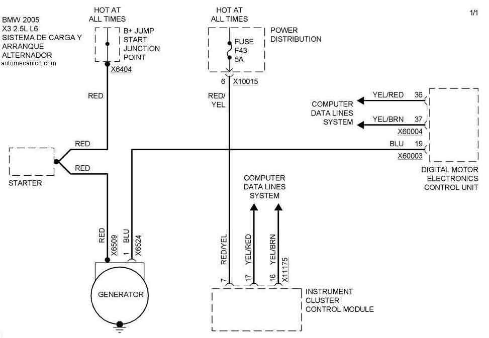
| 2005 | X3 - 2.5L L6 Cil. | SIST. DE CARGA | SIST. DE ARRANQUE |
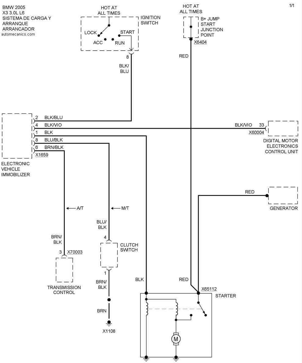
| 2005 | X3 - 3.0L L6 Cil. | SIST. DE CARGA | SIST. DE ARRANQUE |
| Volver al listado principal |
