| DIAGRAMAS - SISTEMA DE CARGA Y ARRANQUE - 2005 - Mecanica Automotriz - INDICE |
Diagramas FORD : Carga y Arranque | Charging and Starting System: - Esquemas - Graphics 2005 - |
| Los Diagramas, listados abajo, se refieren unicamente al Circuito electrico que involucra: Alternador [Generador] y/o; Arrancador [Motor de arranque, Marcha, Starter] - INDICE: FORD - 2005 - |
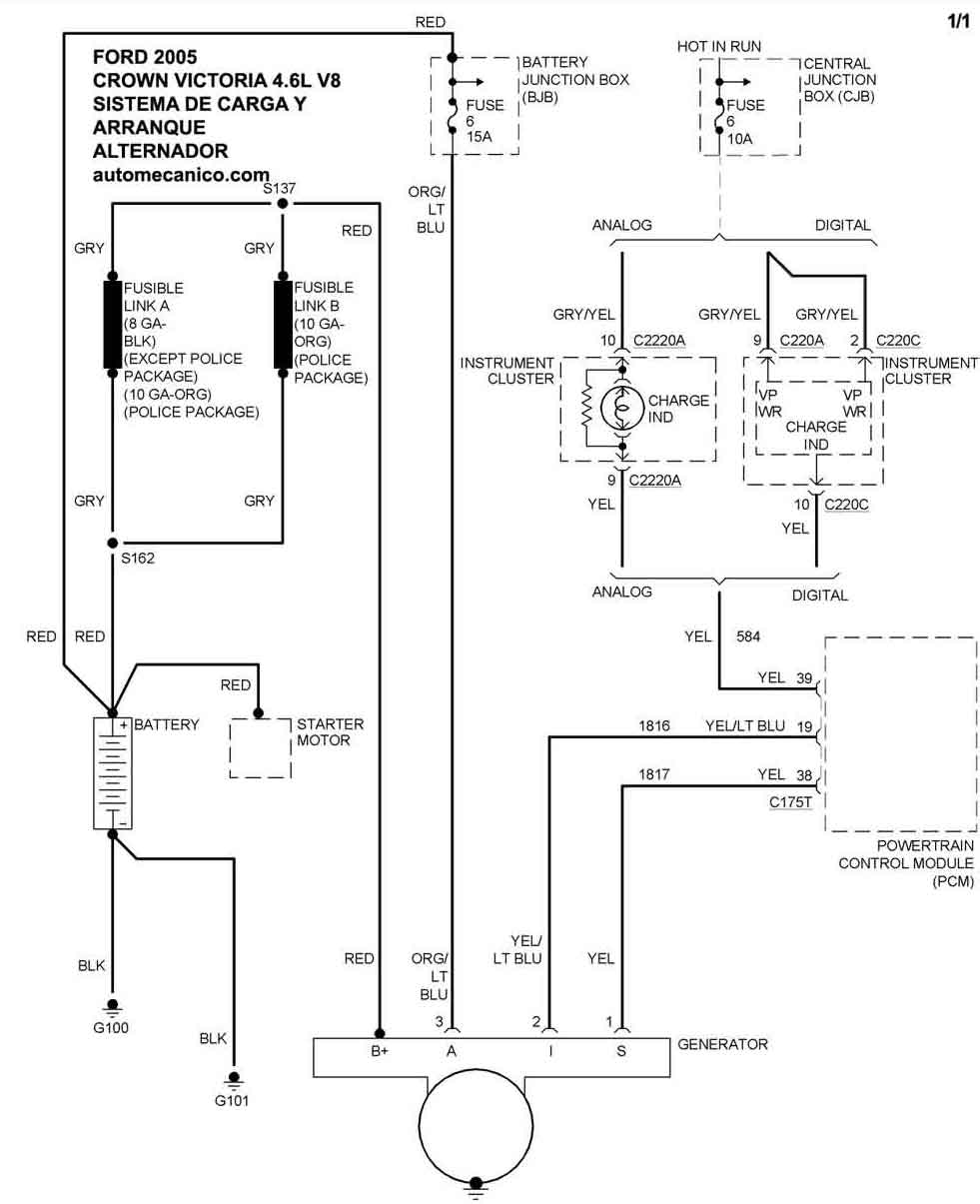
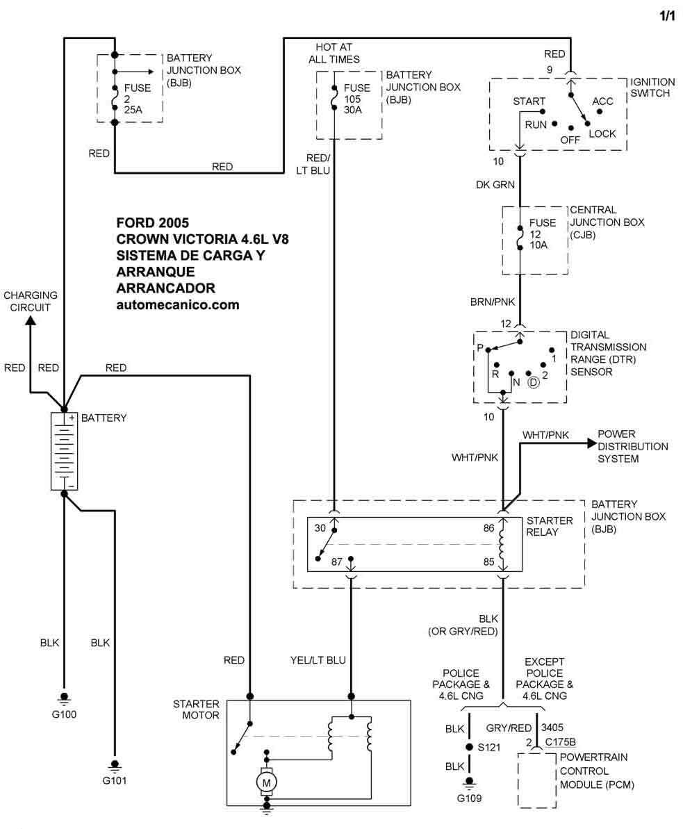
| 2005 | CROWN VICTORIA - 4.6L V8 | SIST. DE CARGA | SIST. DE ARRANQUE |
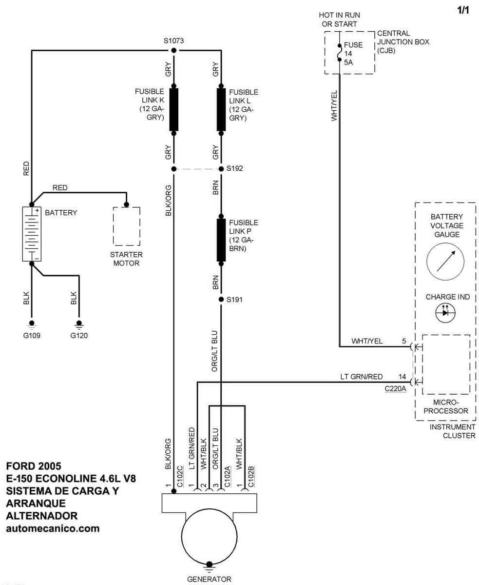
| 2005 | E-150 ECONOLINE - 4.6L V8 | SIST. DE CARGA | SIST. DE ARRANQUE |
| 2005 | E-150 ECONOLINE - 5.4L V8 | SIST. DE CARGA | SIST. DE ARRANQUE T/4R70E - 4R75E |
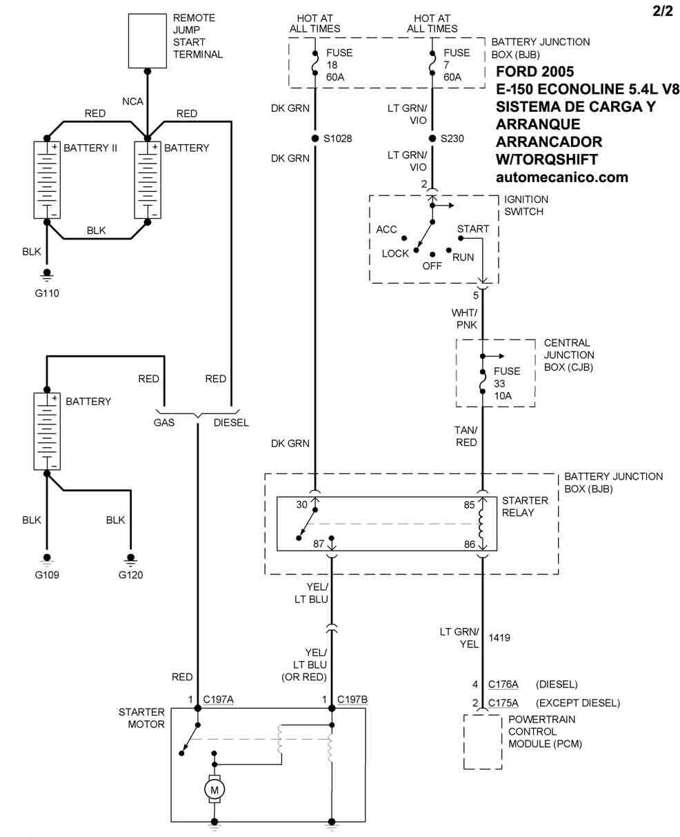
| 2005 | E-150 ECONOLINE - 5.4L V8 | CON TORQSHIFT | SIST. DE ARRANQUE |
| 2005 | E-250 ECONOLINE - 4.6L V8 | SIST. DE CARGA | SIST. DE ARRANQUE |
| Volver al listado principal |
