| DIAGRAMAS - SISTEMA DE CARGA Y ARRANQUE - 2005 - Mecanica Automotriz - INDICE |
Diagramas JEEP : Carga y Arranque | Charging and Starting System: - Esquemas - Graphics 2005 - |
| Los Diagramas, listados abajo, se refieren unicamente al Circuito electrico que involucra: Alternador [Generador] y/o; Arrancador [Motor de arranque, Marcha, Starter] - INDICE: JEEP - 2005 - |
| AŃO | Modelo | Alternador | Arrancador |
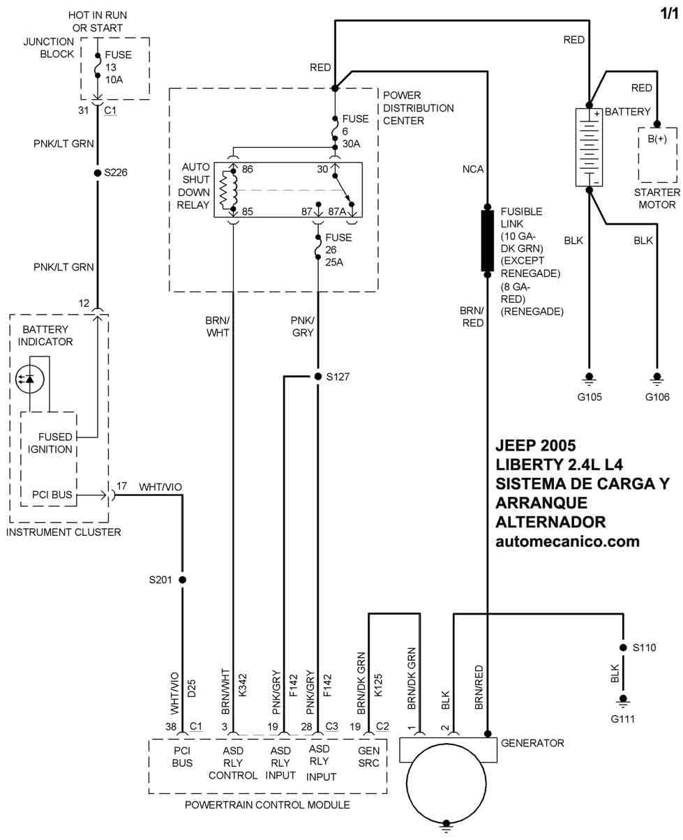
| 2005 | LIBERTY - 2.4L L4 | SIST. DE CARGA | SIST. DE ARRANQUE |
| 2005 | LIBERTY - 2.8L L4 Diesel | SIST. DE CARGA | SIST. DE ARRANQUE |
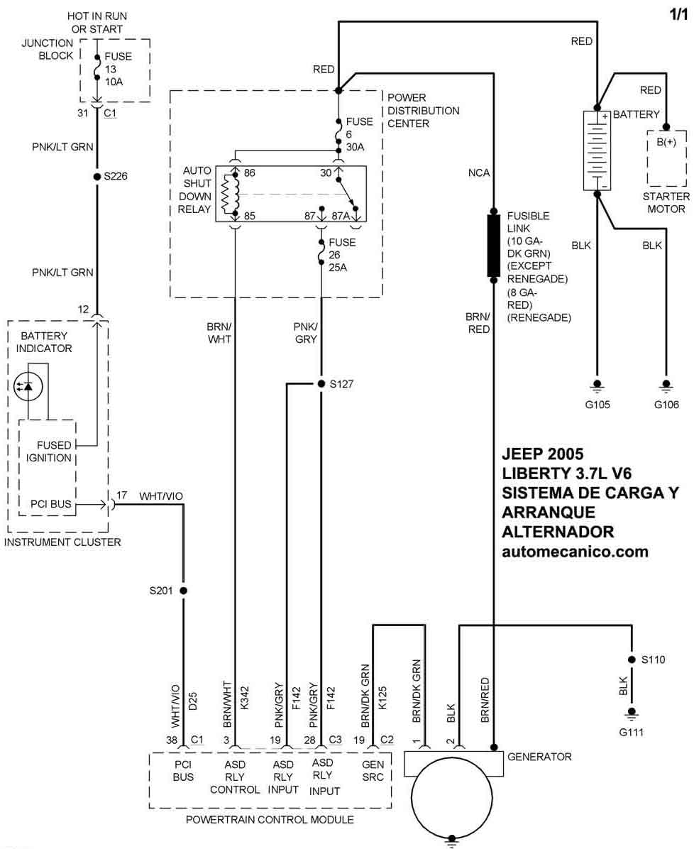
| 2005 | LIBERTY - 3.7L V6 | SIST. DE CARGA | SIST. DE ARRANQUE |
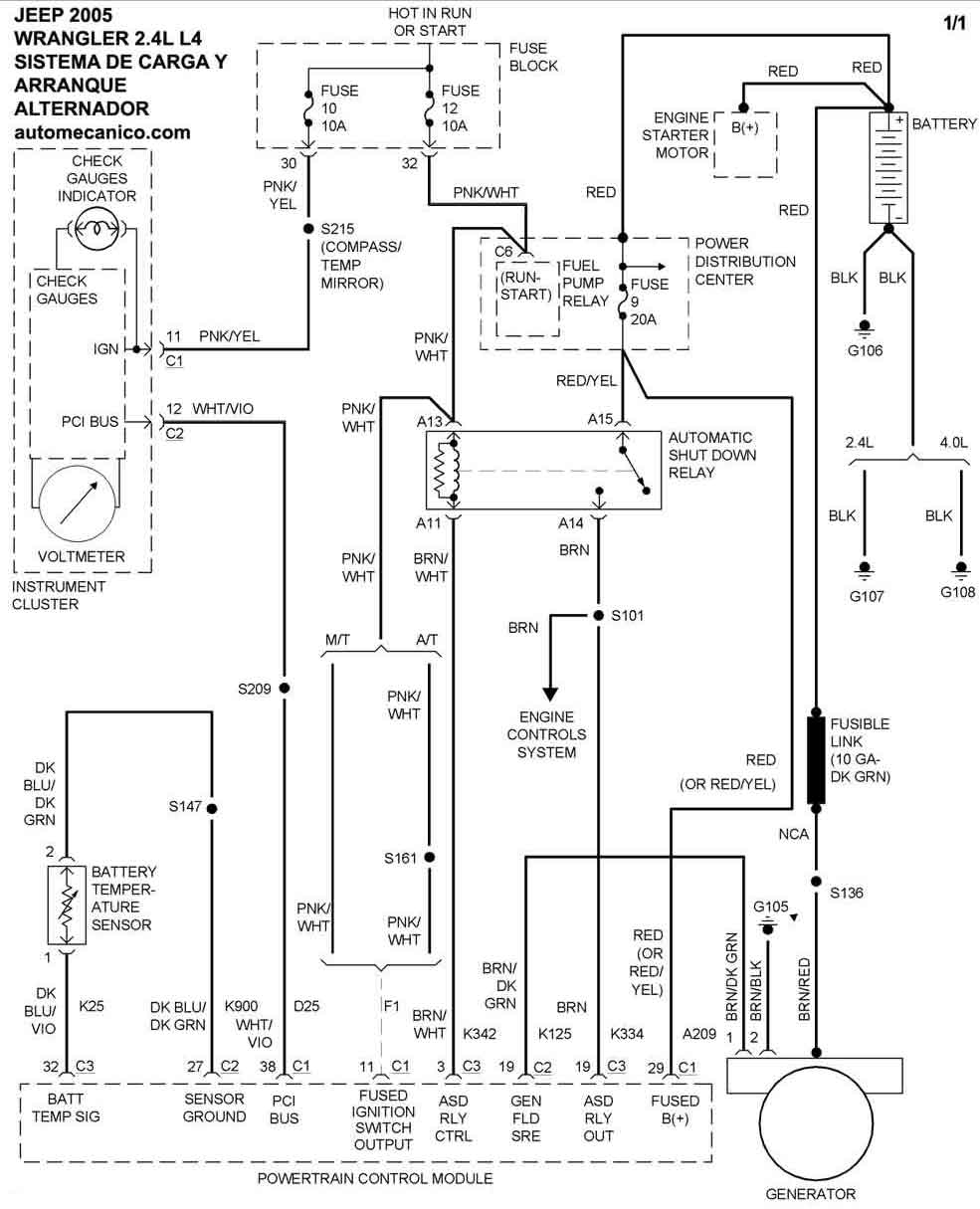
| 2005 | WRANGLER - 2.4L L4 | SIST. DE CARGA | SIST. DE ARRANQUE |
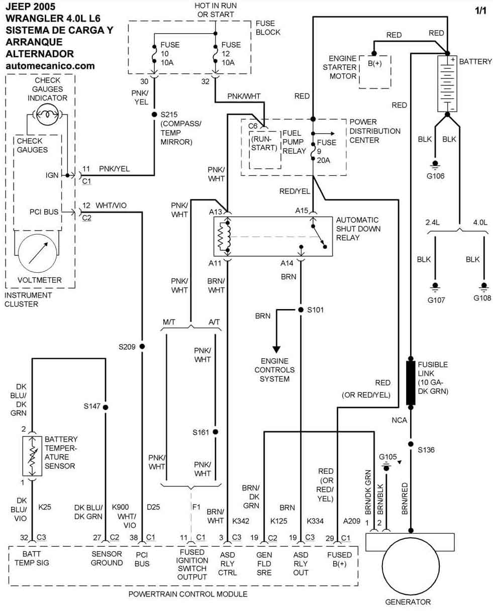
| 2005 | WRANGLER - 4.0L L6 | SIST. DE CARGA | SIST. DE ARRANQUE |
| Volver al listado principal |
