| DIAGRAMAS - SISTEMA DE CARGA Y ARRANQUE - 2005 - Mecanica Automotriz - INDICE |
Diagramas MITSUBISHI : Carga y Arranque | Charging and Starting System: - Esquemas - Graphics 2005 - |
| Los Diagramas, listados abajo, se refieren unicamente al Circuito electrico que involucra: Alternador [Generador] y/o; Arrancador [Motor de arranque, Marcha, Starter] - INDICE: MITSUBISHI - 2005 - |
| AŃO | Modelo | Alternador | Arrancador |
| 2005 | LANCER EVOLUTION - 2.0L L4 | SIST. DE CARGA | SIST. DE ARRANQUE T/A |
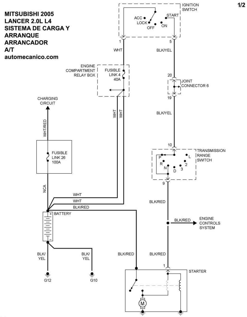
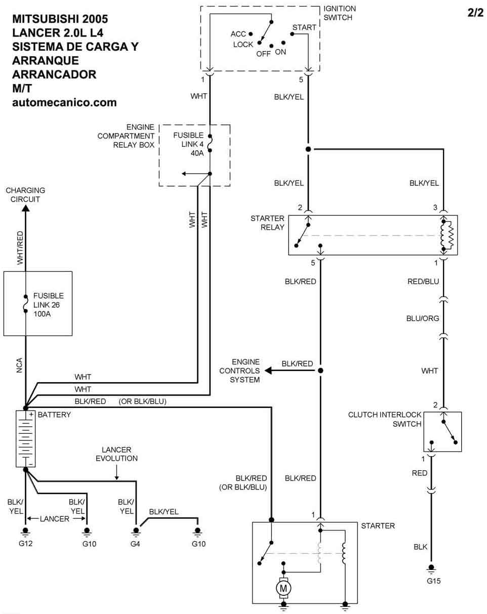
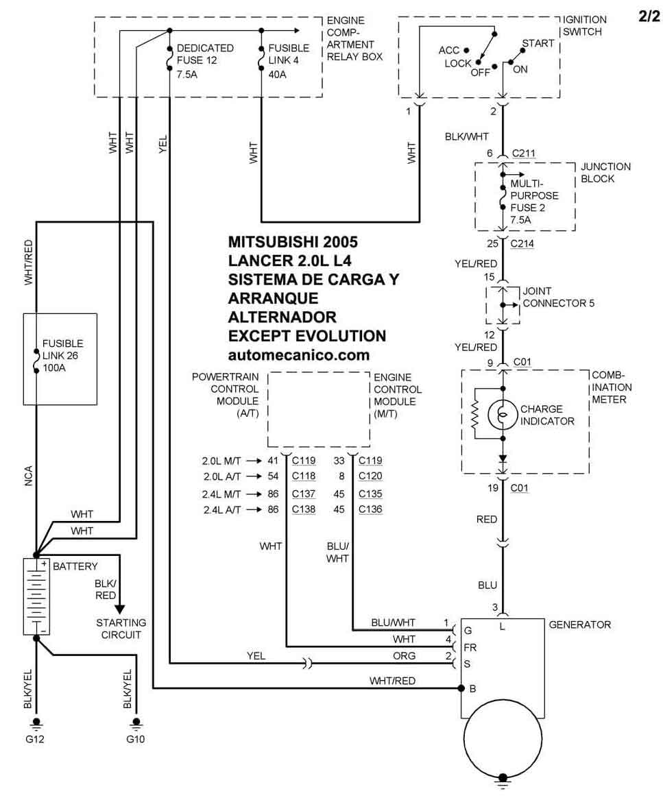
| 2005 | LANCER EXCEPT EVOLUTION - 2.0L L4 | SIST. DE CARGA | SIST. DE ARRANQUE T/M |
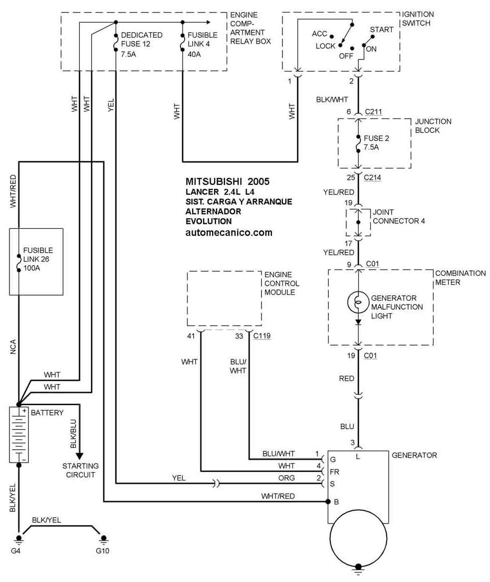
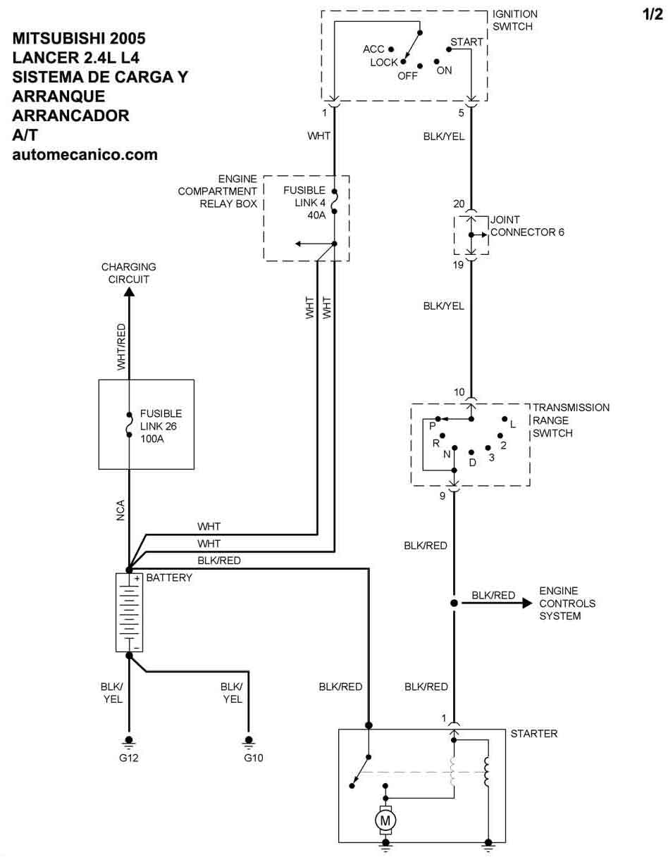
| 2005 | LANCER EVOLUTION - 2.4L L4 | SIST. DE CARGA | SIST. DE ARRANQUE T/A |
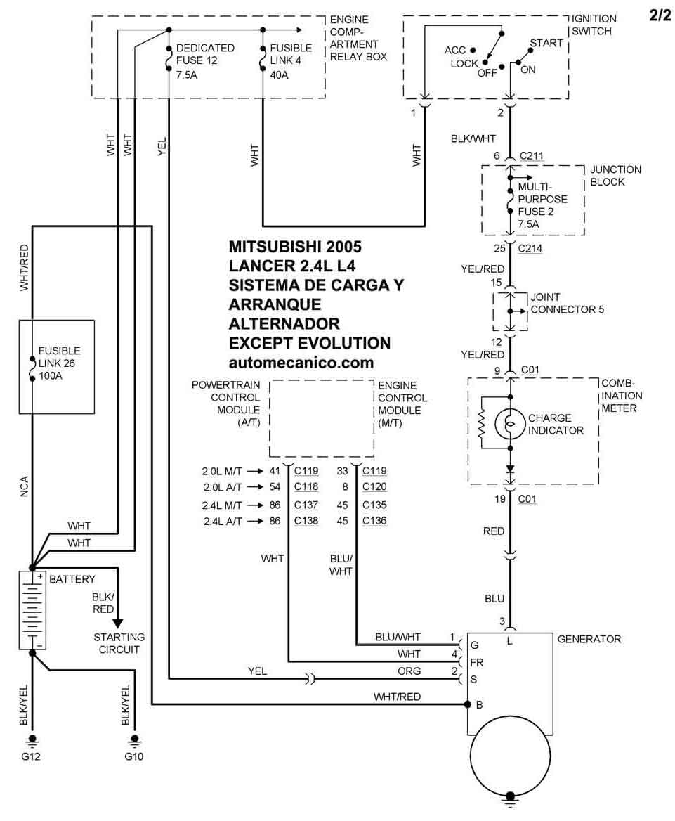
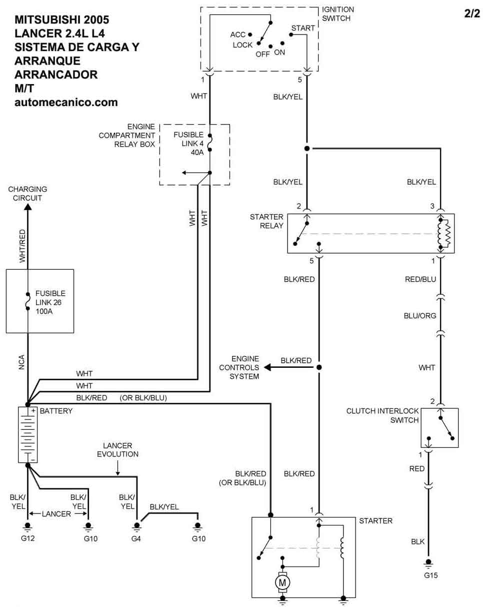
| 2005 | LANCER EXCEPT EVOLUTION - 2.4L L4 | SIST. DE CARGA | SIST. DE ARRANQUE T/M |
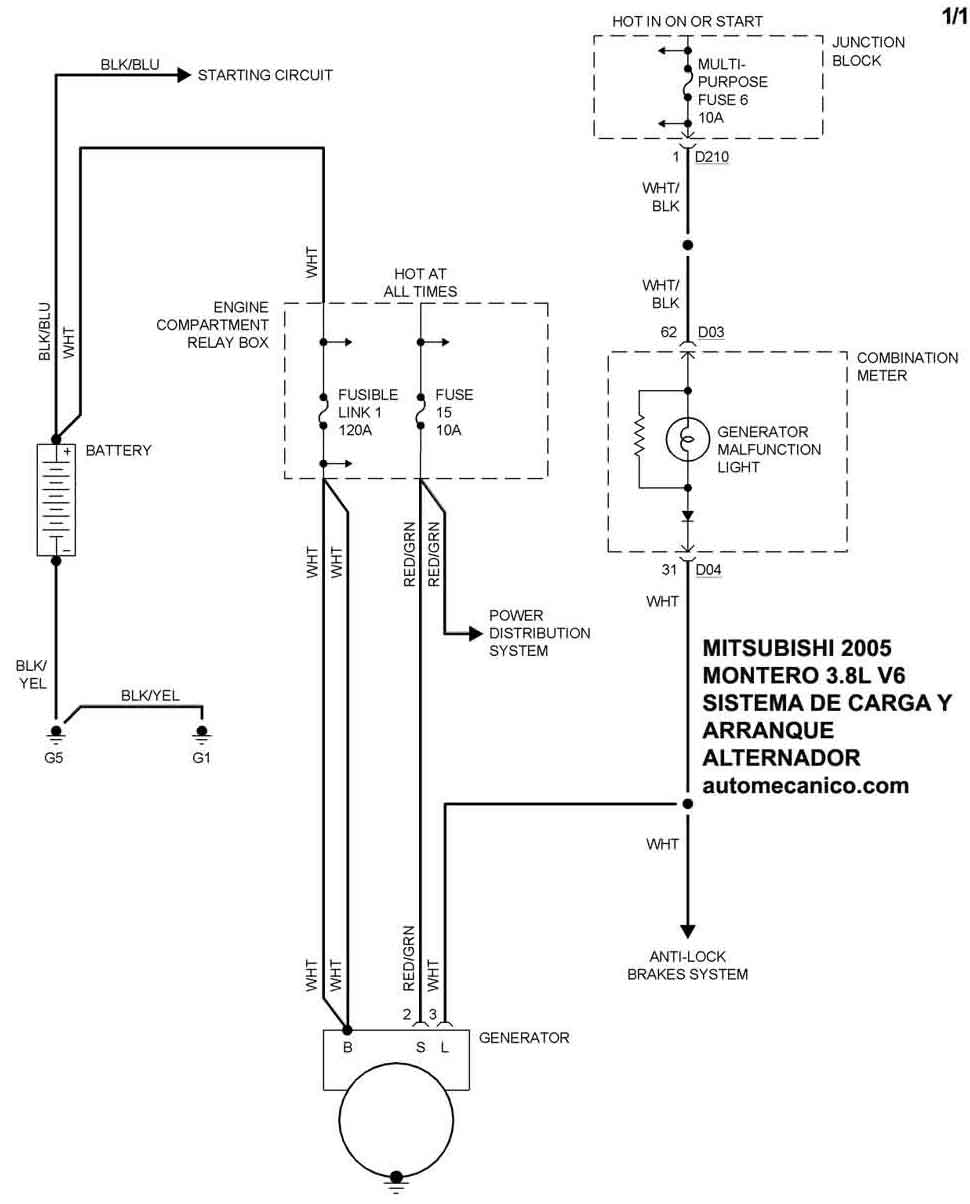
| 2005 | MONTERO - 3.8L V6 | SIST. DE CARGA | SIST. DE ARRANQUE |
| 2005 | OUTLANDER - 2.4L L4 | SIST. DE CARGA | SIST. DE ARRANQUE |
| Volver al listado principal |
