| DIAGRAMAS - SISTEMA DE CARGA Y ARRANQUE - 2005 - Mecanica Automotriz - INDICE |
Diagramas TOYOTA : Carga y Arranque | Charging and Starting System: - Esquemas - Graphics 2005 - |
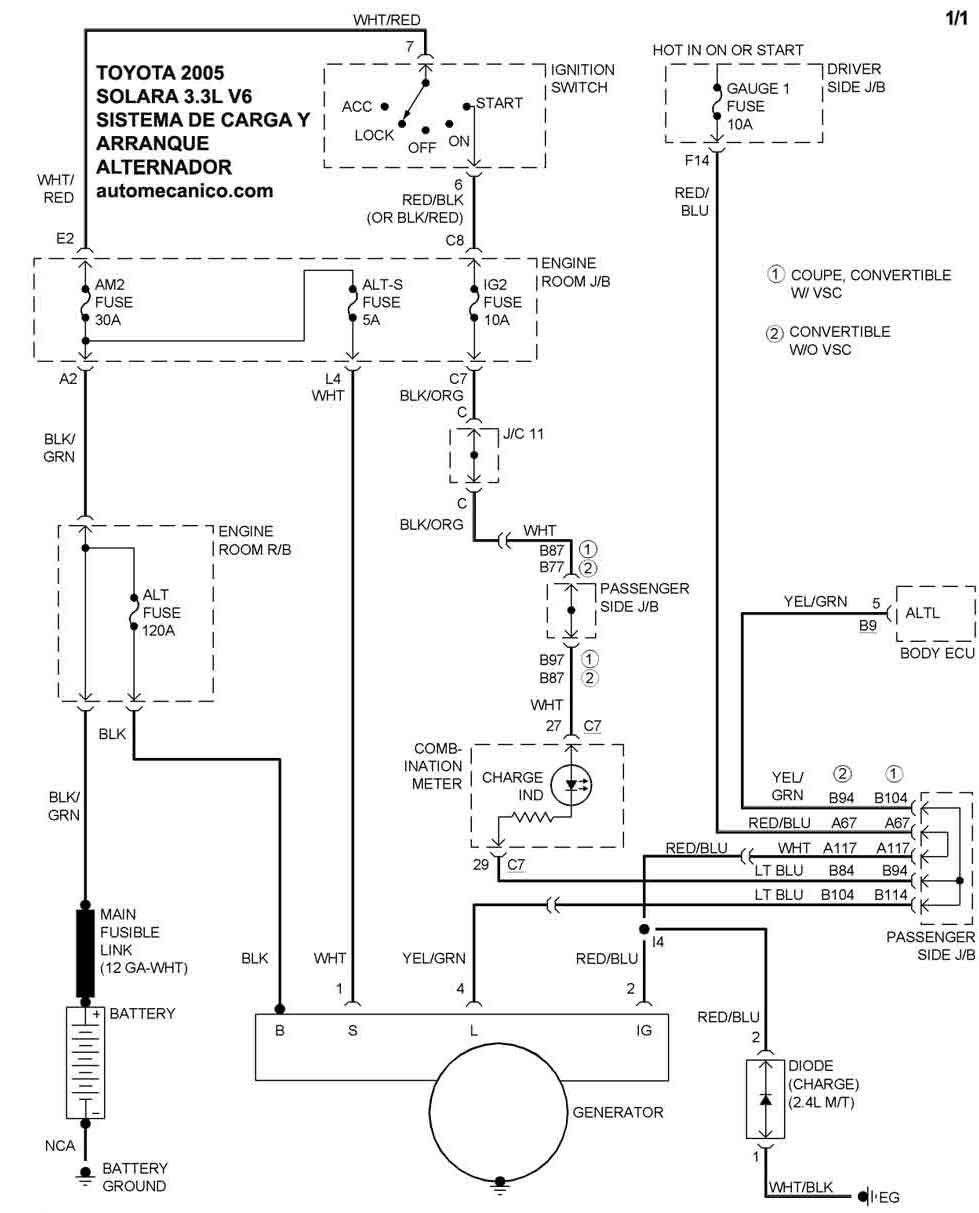
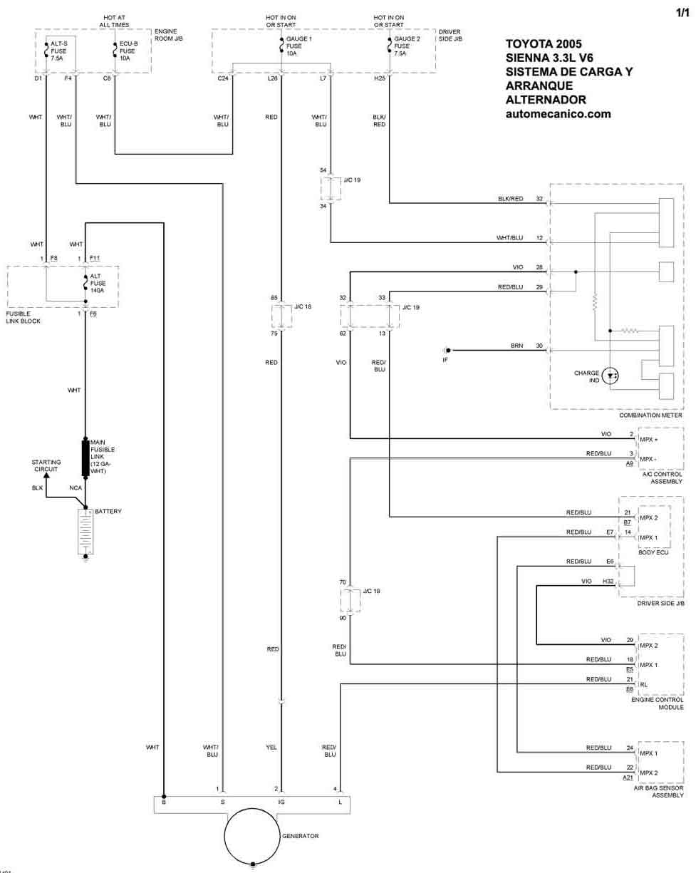
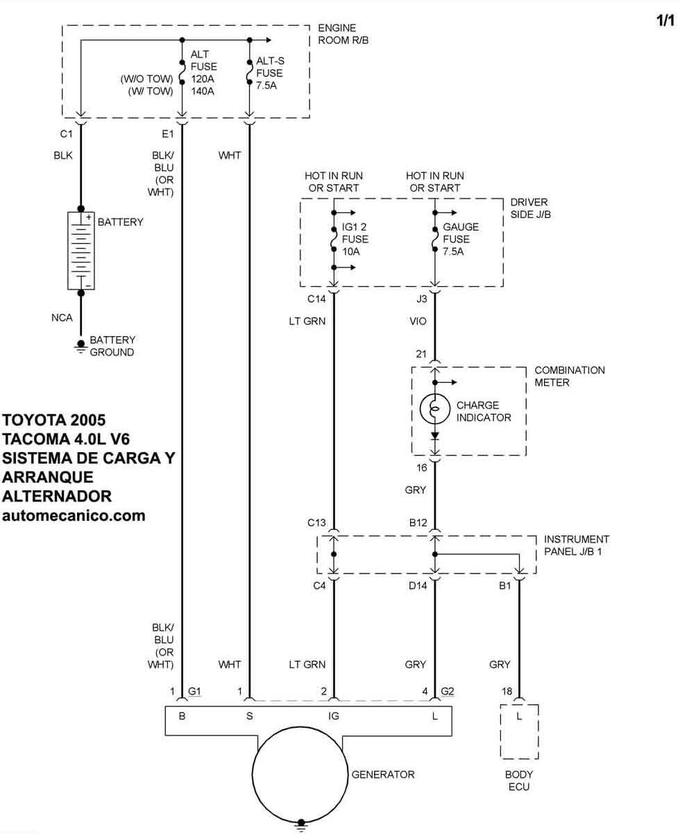
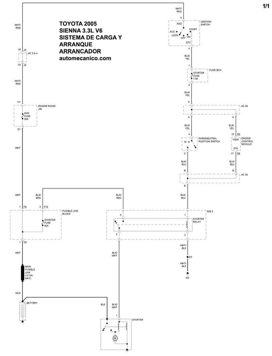
| Los Diagramas, listados abajo, se refieren unicamente al Circuito electrico que involucra: Alternador [Generador] y/o; Arrancador [Motor de arranque, Marcha, Starter] - INDICE: TOYOTA - 2005 - |
| AŃO | Modelo | Alternador | Arrancador |
| 2005 | SIENNA - 3.3L V6 | SIST. DE CARGA | SIST. DE ARRANQUE |
| 2005 | SOLARA - 3.3L V6 | SIST. DE CARGA | SIST. DE ARRANQUE |
| 2005 | TACOMA - 2.7L L4 | SIST. DE CARGA | SIST. DE ARRANQUE |
| 2005 | TACOMA - 4.0L V6 | SIST. DE CARGA | SIST. DE ARRANQUE |
| Volver al listado principal |
