| DIAGRAMAS - SISTEMA DE CARGA Y ARRANQUE - 1990 - Mecanica Automotriz - INDICE |
Diagramas CADILLAC : Carga y Arranque | Charging and Starting System: - Esquemas - Graphics 1990 - |
| Los Diagramas, listados abajo, se refieren unicamente al Circuito electrico que involucra: Alternador [Generador] y/o; Arrancador [Motor de arranque, Marcha, Starter] - INDICE: CADILLAC - 1990 - Volver al listado principal |
| AŃO | Modelo | Alternador | Arrancador |
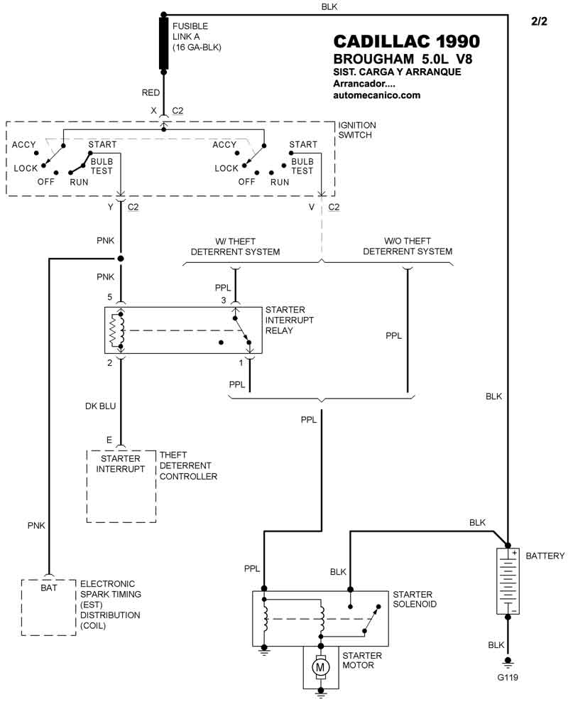
| 1990 | BROUGHAM - 5.0L V8 | SIST. DE CARGA | SIST. DE ARRANQUE T/A |
| 1990 | BROUGHAM - 5.0L V8 | SIST. DE CARGA Indic. de carga | SIST. DE ARRANQUE |
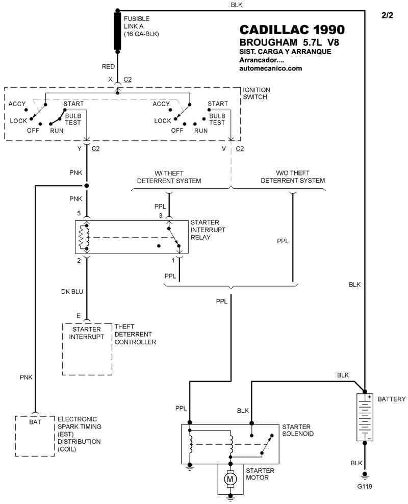
| 1990 | BROUGHAM - 5.7L V8 | SIST. DE CARGA | SIST. DE ARRANQUE T/A |
| 1990 | BROUGHAM - 5.7L 8 CIL. | SIST. DE CARGA | SIST. DE ARRANQUE |
