| DIAGRAMAS - SISTEMA DE CARGA Y ARRANQUE - 1990 - Mecanica Automotriz - INDICE |
Diagramas FORD : Carga y Arranque | Charging and Starting System: - Esquemas - Graphics 1990 - |
| Los Diagramas, listados abajo, se refieren unicamente al Circuito electrico que involucra: Alternador [Generador] y/o; Arrancador [Motor de arranque, Marcha, Starter] - INDICE: FORD - 1990 - |
| AŃO | Modelo | Alternador | Arrancador |
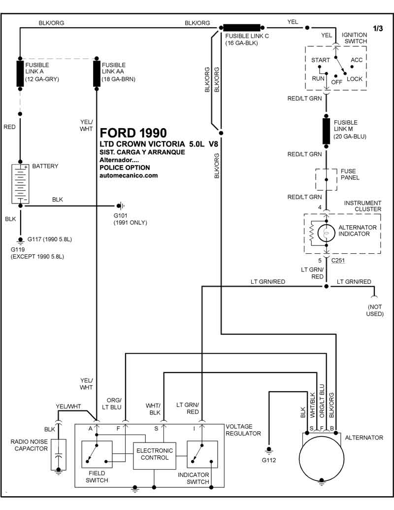
| 1990 | LTD CROWN VICTORIA - 5.0L V8 CIL | SIST. DE CARGA | SIST. DE ARRANQUE T/A |
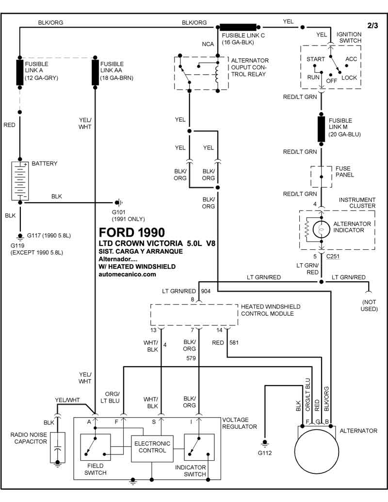
| 1990 | LTD CROWN VICTORIA - 5.0L V8 Con/Heated Windshield | SIST. DE CARGA | SIST. DE ARRANQUE T/A |
| 1990 | LTD CROWN VICTORIA - 5.0L V8 Con/Integral Alternador | SIST. DE CARGA | SIST. DE ARRANQUE T/A |
| 1990 | MUSTANG - 2.3L 4 CIL. | SIST. DE CARGA | SIST. DE ARRANQUE T/A |
| 1990 | MUSTANG 5.0L V8 CIL. | SIST. DE CARGA | SIST. DE ARRANQUE T/A |
| Volver al listado principal |
