| DIAGRAMAS - SISTEMA DE CARGA Y ARRANQUE - 1990 - Mecanica Automotriz - INDICE |
Diagramas INFINITI : Carga y Arranque | Charging and Starting System: - Esquemas - Graphics 1990 - |
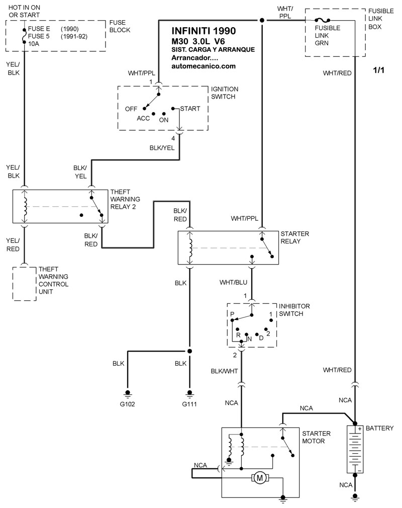
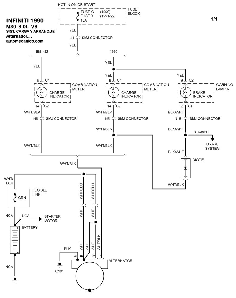
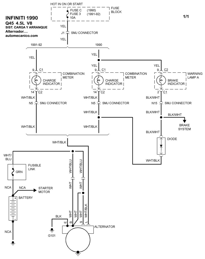
| Los Diagramas, listados abajo, se refieren unicamente al Circuito electrico que involucra: Alternador [Generador] y/o; Arrancador [Motor de arranque, Marcha, Starter] - INDICE: INFINITI - 1990 - |
| AŃO | Modelo | Alternador | Arrancador |
| 1990 | M30 - 3.0L V6 CIL. | SIST. DE CARGA | SIST. DE ARRANQUE |
| 1990 | Q45 - 4.5L V8 CIL. | SIST. DE CARGA | SIST. DE ARRANQUE |
| Volver al listado principal |
