| DIAGRAMAS - SISTEMA DE CARGA Y ARRANQUE - 1990 - Mecanica Automotriz - INDICE |
Diagramas LINCOLN : Carga y Arranque | Charging and Starting System: - Esquemas - Graphics 1990 - |
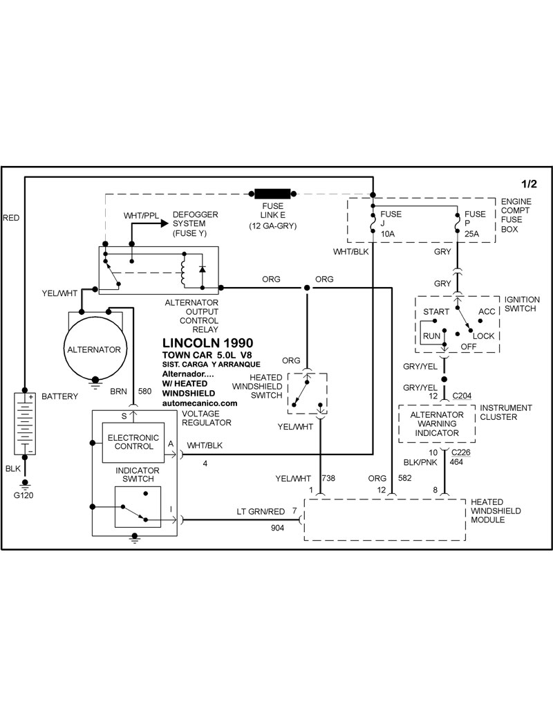
| Los Diagramas, listados abajo, se refieren unicamente al Circuito electrico que involucra: Alternador [Generador] y/o; Arrancador [Motor de arranque, Marcha, Starter] - INDICE: LINCOLN - 1990 - |
| AŃO | Modelo | Alternador | Arrancador |
| 1990 | CONTINENTAL - 3.8L V6 CIL. | SIST. DE CARGA | SIST. DE ARRANQUE T/A |
| 1990 | MARK VII - 5.0L V8 CIL | SIST. DE CARGA | SIST. DE ARRANQUE T/A |
| 1990 | TOWN CAR - 5.0L V8 CIL. | SIST. DE CARGA Con Heated Wind. | SIST. DE ARRANQUE T/A |
| 1990 | TOWN CAR - 5.0L V8 CIL. | SIST. DE CARGA Sin Heated Wind. | SIST. DE ARRANQUE T/A |
| Volver al listado principal |
