| DIAGRAMAS - SISTEMA DE CARGA Y ARRANQUE - 1990 - Mecanica Automotriz - INDICE |
Diagramas MERCURY : Carga y Arranque | Charging and Starting System: - Esquemas - Graphics 1990 - |
| Los Diagramas, listados abajo, se refieren unicamente al Circuito electrico que involucra: Alternador [Generador] y/o; Arrancador [Motor de arranque, Marcha, Starter] - INDICE: MERCURY - 1990 - Volver al listado principal |
| AŃO | Modelo | Alternador | Arrancador |
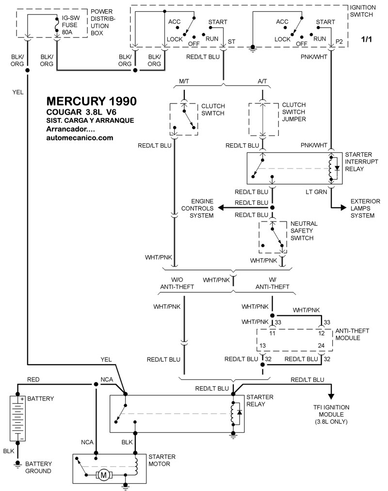
| 1990 | COUGAR - 3.8L V6 CIL | SIST. DE CARGA | SIST. DE ARRANQUE |
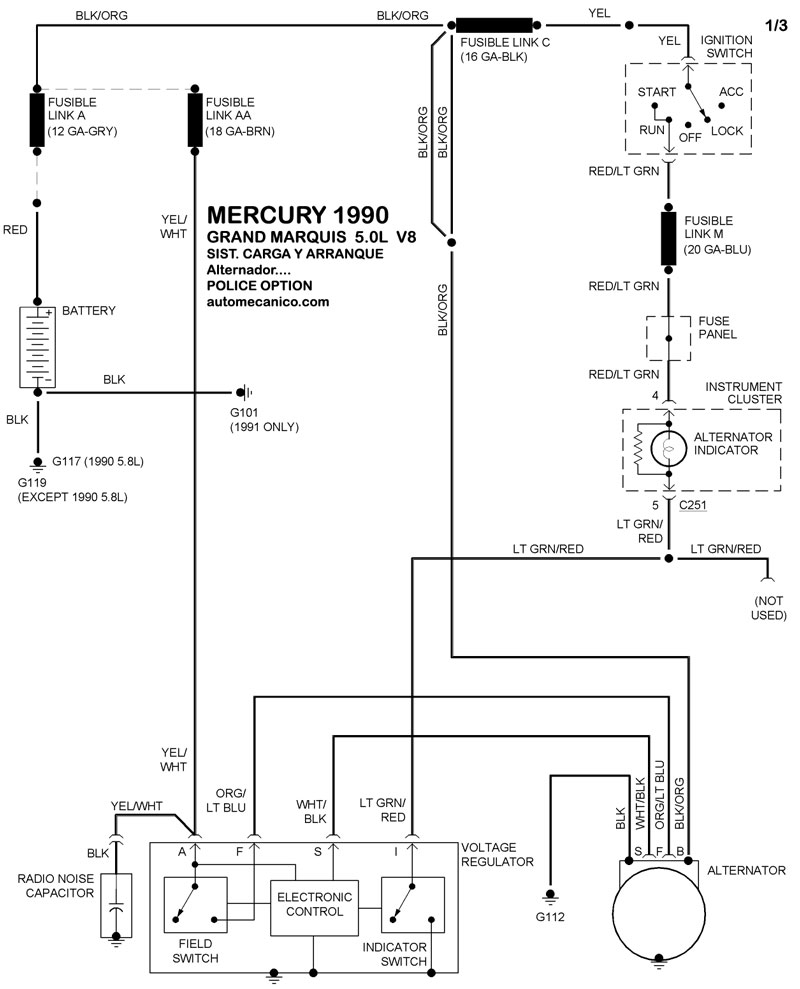
| 1990 | GRAND MARQUIS - 5.0L V8 police | SIST. DE CARGA | SIST. DE ARRANQUE |
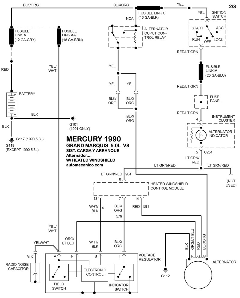
| 1990 | GRAND MARQUIS - 5.0L V8 | SIST. DE CARGA W/Heated Windshield | SIST. DE ARRANQUE |
| 1990 | GRAND MARQUIS - 5.0L V8 | SIST. DE CARGA Regulador integrado | SIST. DE ARRANQUE |
| 1990 | TOPAZ - 2.3L 4 CIL | SIST. DE CARGA | SIST. DE ARRANQUE |
