| DIAGRAMAS - SISTEMA DE CARGA Y ARRANQUE - 1998 - Mecanica Automotriz - INDICE |
Diagramas MITSUBISHI : Carga y Arranque | Charging and Starting System: - Esquemas - Graphics 1998 - |
| Los Diagramas, listados abajo, se refieren unicamente al Circuito electrico que involucra: Alternador [Generador] y/o; Arrancador [Motor de arranque, Marcha, Starter] - INDICE: MITSUBISHI - 1998 - |
| YEAR | Modelo | Alternador | Arrancador |
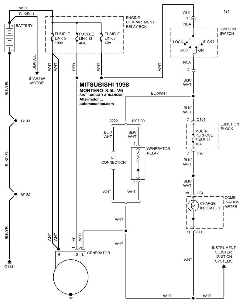
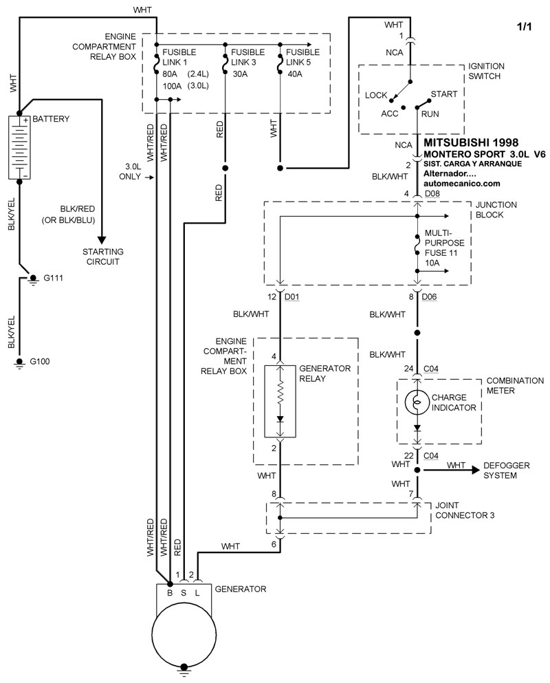
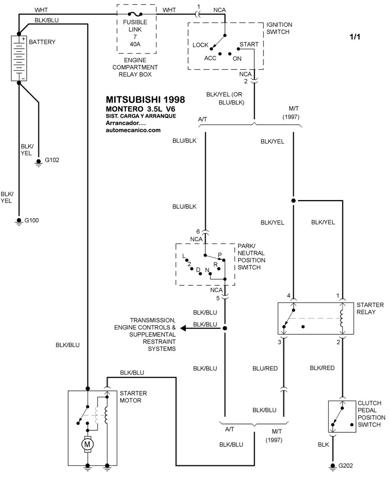
| 1998 | MONTERO - 3.5L V6 | SIST. DE CARGA | SIST. DE ARRANQUE |
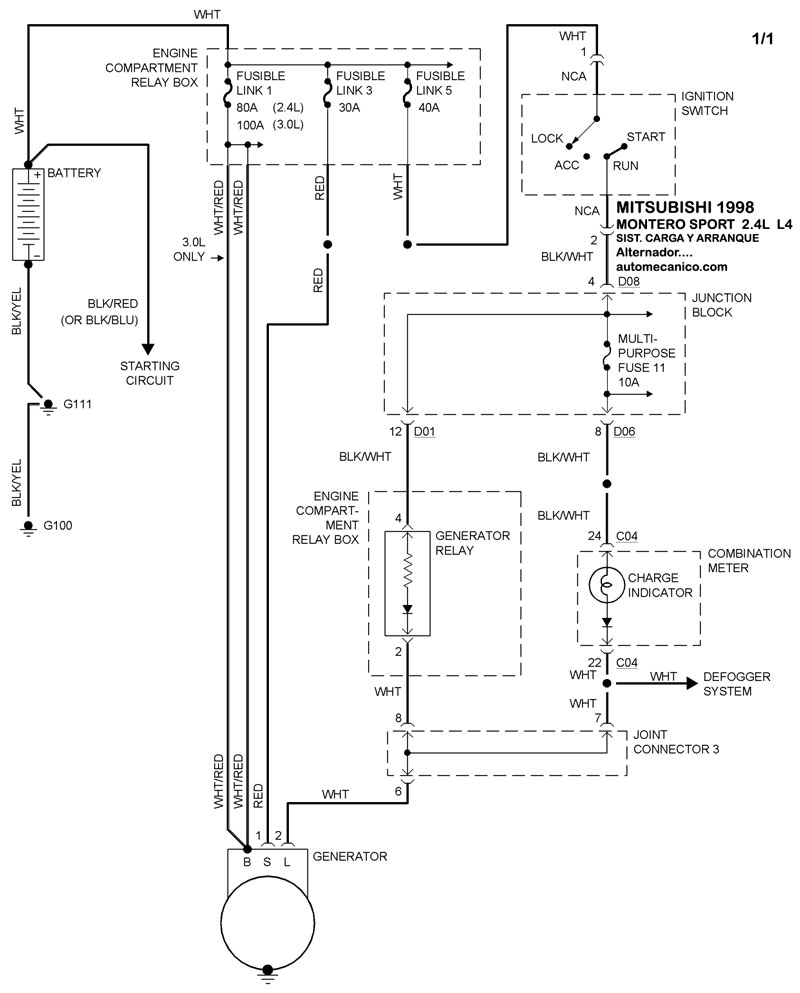
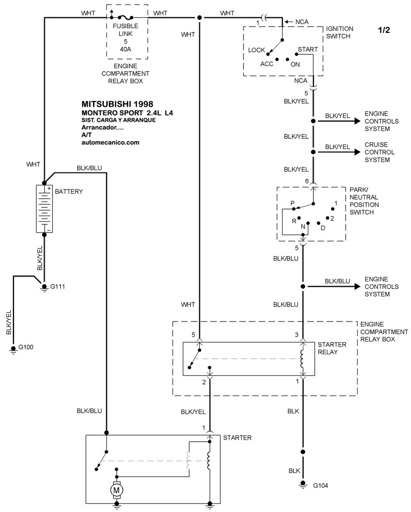
| 1998 | MONTERO SPORT - 2.4L 4 CIL | SIST. DE CARGA | SIST. DE ARRANQUE T/A |
| 1998 | MONTERO SPORT - 2.4L 4 CIL | 00-00 | SIST. DE ARRANQUE T/M |
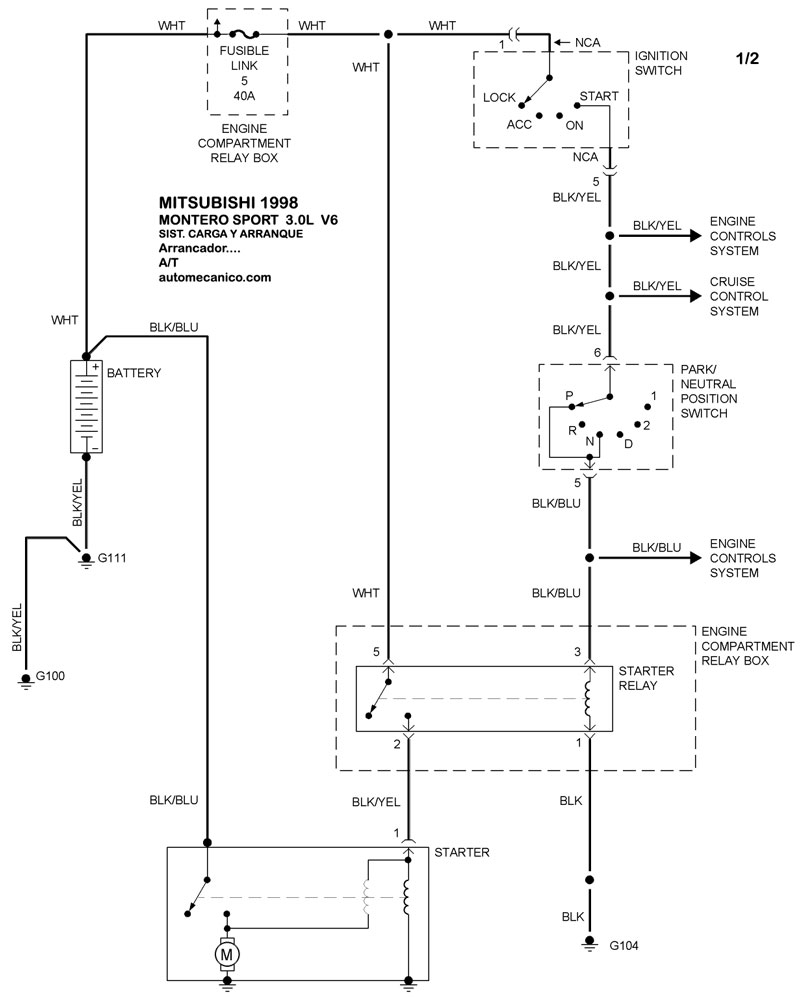
| 1998 | MONTERO SPORT - 3.0L V6 CIL | SIST. DE CARGA | SIST. DE ARRANQUE T/A |
| 1998 | MONTERO SPORT - 3.0L V6 CIL | 00-00 | SIST. DE ARRANQUE T/M |
| Volver al listado principal |
